常用低压分为:
单相电:俗称照明电,220V
三相电:俗称动力电,380V
低压负荷分类:
在一类建筑中,属于一级负荷的设备有:消防控制室、消防水泵、消防电梯、防排烟设施、火灾自动报警装置、火灾事故照明、 疏散指示标志和电动的防火门、防火卷帘等消防用电设备、保安设备以及重要业务用的计算机、通信设备等;
属于二级负荷的设备有:客梯、生活供水泵房、污水泵等。
属于三级负荷的设备有:空调、新风机、普通照明等。
低压配电系统图
低压配电的常用形式:1、放射式 2、树干式 3、链式

低压配电设备的组成
变电所内:低压进线柜、馈线柜、联络柜、电容补偿柜等;
低压配电间或控制房:配电箱、计量表箱、控制箱、双电源切换箱等


应急发电机组
应急发电机组, 在大中型建筑物内设置的应急发电机大部分为柴油发电机组。
柴油发电机组主要组成:柴油发动机、交流发电机、油箱、控制屏。

柴油发动机是以柴油为 燃料的内燃机,是将化学能转变成机械能的一种装置。在发电机组中 起到带动发电机运转的作用。交流发电机是将机械能 转变成电能的装置。
发电机组的配电方案
市电与发电机组自动切换的方案
如图所示当市电中断,自动控制柜延时3秒钟起动机组,机组起动成功后,ATS自动投向机组侧,给负载供电。
当市电恢复,自动控制柜关闭机组,ATS自投向市电侧,恢复市电供电。自动控制柜具有自动保护的功能,当发生以下情况会自动报警或关闭机组:
机组三次起动失败,低油压,高水温,过电压,欠电压,过载,短路,超速。


柴油发电机房的布置

UPS和EPS系统
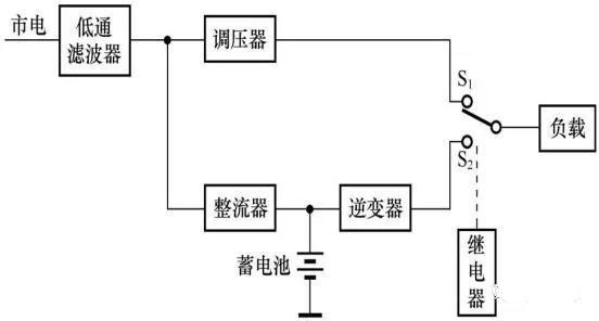
UPS全称为“不间断电源系统”,主要由主机、蓄电池及电池柜等组成。
UPS工作原理如图所示:当市电正常时,UPS将市电稳压后供给负载,此时的UPS就是一台交流稳压器,同时向电池组充电,切换开关处于市电侧、;当市电中断时,继电器动作,切换开关自动投入到逆变侧,电池组的电能通过逆变器向负载供应交流电。UPS主要为计算机等电子设备提供不间断的电力供应。

EPS全称为紧急电力供给,是一种允许短时电源中断的应急电源装置,主要作为高层建筑中的应急照明、消防设施以及特别重要负荷的备用电源。
EPS和UPS主要区别:
1、EPS主要解决市电故障时的应急供电问题,适用于各种设备; UPS主要是为计算机等电子设备提供用电保障。
2、UPS供电切换时间很短,一般为 0~10ms,感觉不到断电; EPS切换时间相对较长,一般为0.1~5s。

欢迎大家加入我们的建筑电气设计交流群:310536733,与更多同行人士交流学习
扫描下面小程序,能领取更多优惠券哦!

点击~了解更多~会有更详细的视频讲解哦